ICS Triplex T8402 V.S. T8403—— Is T8403 can totally replace of T8402?

Time: September 01, 2025
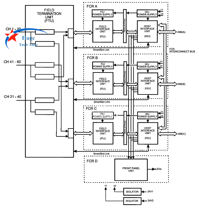
T8402 and T8403 are all ICS Triplex Trusted range of Input/Output (I/O) modules. T8402 is Trusted Dual 24 Vdc Digital Input Module with 60 Channel. T8403 is Trusted TMR 24 Vdc Digital Input Module 40 Channel. Both of them Backplane (IMB) Supply is 20W, 20 to 32 Vdc, can be installed in T8100 or T8300 Trusted TMR Controller Chassis. 
Due to the number of inputs are different, is T8403 can replace of T8402? The answer is yes, but the T8403 need to rewired and reprogrammed. 60 channels T8402 not sold in the Chinese market, only T8403 is widely used.

For the module, each field input is triplicated and the input voltage is measured using a sigma-delta input circuit. The resulting field voltage measurement is compared to user configurable threshold voltages to determine the reported field input state. When a line-monitoring device is installed at the field switch, the module can detect open and short circuit field cables. Line monitoring functions are independently configured for each input channel. The triplicated voltage measurement, coupled with onboard diagnostic testing, provides comprehensive fault detection and tolerance.

Send Us An Inquiry

Send Us An Inquiry
If you are interested in our products and want to know more details,please leave a message here,we will reply you as soon as we can.

Home

Products

whatsapp